工作时间 周一至周六 8:00-17:00
DCH-1介绍
DCH-1一次重合闸装置用于输电线路上实现三相一次重合闸的接线中,作为它的主要组成部分。
DCH-1结构
装置由一台时间继电器( DS-32C型作为时间元件)、一台中间继电器(作为中间元件)及一些电阻、电容元件组成,它们被固定在绝缘的安装板上,安装板又被固定在金属的底座上。装置具有金属的外壳,它通过螺杆被紧固在底座上。装置具有透明塑料盖子。从外面可以观察装置动作情况。
DCH-1装置内部接线图

DCH-1装置组成
DCH-1装置由下列元件所组成(其技术数据见表1)它们的主要功能如下:
时间元件SJ
DS-32C型时间继电器,它的延时调整范围为0.25~5s。它被用来调整从装置启动到发出接通断路器合闸线圈电路的脉冲为止的延时。时间元件有两对延时动合触点和两对瞬时转换触点 。
中间元件ZJ
DZK-226型中间继电器,它是装置的出口元件,用于发出接通断路器合闸线圈电路的脉冲。继电器的线圈由二只绕组组成,电压绕组ZJ(v)用于中间元件的启动;电流绕组ZJ(v)用于中间元件启动后使術铁继续保持在合闸位置。
电容器C
用于保证装置只动作一次。
充电电阻4R
用于限制电容器的充电速度。
附加电阻5R
用于保证时间元件SJ的线圈热稳定性。
放电电阻6R
在保护动作,但重合闸不应当动作(禁止重合闸)时,电容器经过它放电。
信号灯XD
在装置的接线中,监视装置中充放电电阻电容和中间元件,电压线圈是否正常。
附加电阻17R
用于限制流过信号灯XD的电流。

DCH-1动作原理
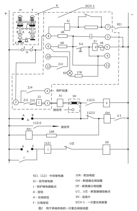
用于单端供电的一次重合闸装置(见图2 ) 。
图中触点的位置相当于输电线路的正常工作情况;断路在合闸位置,重合闸装置中的电容器C经过技組触点EF和电阻4R已经充满电, 整个装置准备着动作。装置的动作原理分以下几个方面加以说明:

断路器由保护动作或其它原因(触点J闭合)而跳间
此时断路器辅助触点UI返回,中间继电器9ZJ启动(利用10R限制电流,以防止断路器合闸线圈0H同时启动)其触点闭合后,启动重合闸装置的时间元件SJ,经过延时后触点SJ1闭合,电容器C通过SJ,对ZJ(v)放电。ZJ(v)启动后接通了断路器合闸回路(由+→EF→②→ZJ1→XJ(o→①→ XJ→3H→11ZJ2→0H→UI→- )0H通电后,实现一次重合闸 ,与此同时,信号继电器XJ发出信号,由于ZJ(I)的作用, 使触点ZJ1ZJ2能自保持到断路器完成合间,其触点断开为止。如果线路上发生的是暂时性故障 ,则合闸成功后,电容器自选充电,装置重新处于准备动作的状态。
如果线路上存在有永久性故障
此时重合闸不成功断路器第二次跳闸,9ZJ与SJ仍同前而启动,但是由于这一段时间是远远小于电容器充电到使ZJ(v)启动所必需的时间( 15~25s)因而保证了装置只动作一次。
重合闸装置中间元件的触点ZJ,发生卡住或者熔接
为了防止在这种情况下断路器多次合闸到永久性故障的线路上去,用中间断电器11ZJ,因为断路器合闸于永久性故障时,触点J再次闭合跳闸回路(由+→J→11ZJ(I)→UⅡ→0F→- ) 11ZJ(I)启动,如果ZJ1已熔接或卡住,则中间继电器通过11ZJ(V)自保持,并通过11ZJ3 发出信号.其动断触点11ZJ2断开了合闸线圈回路.从而防止了断路器多次合闸。
手动跳间
当按下F,断路器跳闸后.由于EF已断开,切断了装置的启动回路,避免了断路器发生合闸。
手动合闸
(在投入前应先将装置中电容器C放电完毕)当按下H,按通电容器C的充电回路(由+→EF→⑧→4R→C→③→- )此时如果在输电线路上存在有永久性故障,则断路器很快又被切除,因为电容器来不及充电到使ZJ(V)启动所必需的电压,从而避免了断路器发生合闸。
用于双端供电的一次重合闸装置( 见图3)
图3与图2不同之处,仅仅是在重合合闸装置的启动回路中啬了由低电压继电器的触点YJ1及YJ2同步检査继电器的触点TJ以及连接片9H所共同组成的换接线路以执行检査线路无电压或者检査线路同步的任务。氖气灯ND,是用于指示双端供电的输电线路重合闸的实现。常常是在输电线路一侧采用检査线路无电压的接线方式,而另一侧采用检査线路同步的方式,并且应保证装有检査线路无电压这一侧之重合闸先动作(见图4) ,下面将分别加以叙述。
9H处于检査线路无电的位置(见图3、4 略)
YJ为低电压继电器,触点YJ1与YJ2的位置与继电器线圈无电压时相对应。
因此YJ2只可能在对端断路器确定跳图后(即线路无电压存在) ,才允许重合闸装置启动,此外当线路上存在着由残余电荷所造成较大静电电压时也不允许装置启动 。
9H处于检査线路同步的位置(看图3)
此时由于对端已经合闸,故线路上出现电压,YJ1应闭合。如果母线的电压大小,相位与线路电压的大小,相位之差别在允许合闸的范围内(即认为同步) ,则同步检査继电器的触点TIJ处于闭合位置(如图3略所示) ,此时重合闸装置能够启动,反之如果两者相差较大(出现非同步时)则TJ启动,其触点打开,重合闸装置就不能启动。
DCH-1外形结构及安装开孔尺寸

矿山冶金
化工、化肥、水泥、纺织
能源、环保
机械电子
火电、水电
造纸、制糖、制药
市政基础建设
原料、钢铁
上一篇:DCD-5A差动继电器
下一篇:DH-1重合闸继电器

