工作时间 周一至周六 8:00-17:00
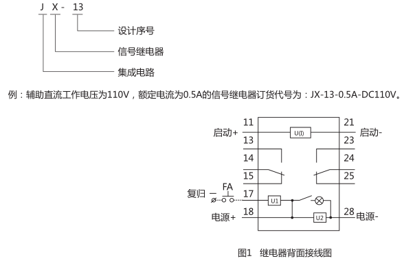
JX-13信号继电器应用于直流操作保护线路中,作为信号指示器用。继电器由电流或电压动作,灯光信号、磁保持,手复归或电复归,可靠性好。
JX-13信号继电器用途
JX-13信号继电器应用于直流操作保护线路中,作为信号指示器用。继电器由电流或电压动作,灯光信号、磁保持,手复归或电复归,可靠性好。
JX-13信号继电器工作原理

继电器由光电耦合器和电阻等器件组成采样检测回路。当被测信号到达一定值时,光耦开通,开通信号经一个运算放大器放大,推动后级
出回路,使出口继电器动作。并由自保持回路进行自保持,在启动回路信号消失后继电器依然处于动作状态,只有在按下复归按钮或在复归施加复归电压后,继电器方可返回。
JX-13信号继电器型号含义

JX-13信号继电器触点形式
继电器提供二付转换触点。灯光信号,磁保持,手动和电动复归。
JX-13信号继电器技术数据
1、继电器动作电流不大于90%额定值,对0.01A~1A规格的继电器,最大允许电流2A,对4A规格的继电器,最大允许电流5A,
在最大电流时,继电器的启动回路压降不超过2V。
2、动作时间
继电器动作时间不大于15ms。
3、功率消耗
继电器直流回路功率消耗:
220V:动作前不大于2W,动作时(信号消失时)功率消耗不大于7.5W。动作后(保持时)功率消耗不大于4W;
110V:动作前不大于1.5W,动作时(信号消失时)功率消耗不大于5W。动作后(保持时)功率消耗不大于2.5W;
48V:动作前不大于0.5W,动作时(信号消失时)功率消耗不大于3.5W。动作后(保持时)功率消耗不大于1.5W;
启动回路功耗:对电压型继电器不大于2W,对电流型继电器在额定电流下,启动回路压降不超过1.7V。
4、触点断开容量
a)直流电路:在电流不大于2A,电压不大于250V的条件下,对外输出触点能断开时间常数为5ms±0.75ms的直流有感负荷30W。
B)交流电路:在电流不大于1A,电压不大于250V的条件下,对外输出触点能断开功率因数cosφ0.4±0.1的电路的负荷250VA。
5、介质强度
继电器各导电电路对外露非带电金属部分及外壳之间,输入电路对触点之间,应能承受2kV(有效值),50Hz的交流试验电压,历时
1min试验,而无绝缘击穿及闪络现象。
6、工作条件
a)使用地点不允许有爆炸危险的介质,周围介质中不含有腐蚀金属和破坏绝缘的气体及导电介质,不允许充满水蒸气和有较严重的
霉菌存在;
b)使用地点不允许有较强的振动和冲击;
c)使用地点应具有防御雨、雪、风、沙的设施;
d)使用地点不允许超过1.5mT的外磁感应强度。
7、电气抗干扰
继电器应符合GB7261和GB6261《静态继电器及保护装置的电气抗干扰试验》。
JX-13信号继电器外形及开孔尺寸

矿山冶金
化工、化肥、水泥、纺织
能源、环保
机械电子
火电、水电
造纸、制糖、制药
市政基础建设
原料、钢铁
上一篇:JX-G静态信号继电器
下一篇:JX-11静态信号继电器

